Podstawy stosowania przetworników ultradźwiękowych do wykrywania obiektów i pomiaru przepływu płynów
Ultradżwięki to ugruntowana technologia, jednak aby w pełni wykorzystać zalety czujników ultradźwiękowych, projektanci muszą dobrze zrozumieć zasady ich działania, dostępne komponenty i związane z nimi wymagania dotyczące obwodów.
Położenie przetworników
Jednym z czynników decydujących o wyborze przetwornika jest względne położenie i orientacja wykrywanego obiektu. Jeśli obiekt znajduje się bezpośrednio przed źródłem i zorientowany choćby częściowo pod kątem prostym do padającej energii, część tej energii zostanie odbita bezpośrednio z powrotem do źródła.
W takiej sytuacji użycie pojedynczego przetwornika zarówno do nadawania, jak i odbioru (tzw. układu monostatycznego) może uprościć fizyczną konfigurację, minimalizując jednocześnie wymagania przestrzenne i koszt przetwornika (ilustracja 2).

Ilustracja 2: W układzie monostatycznym pojedynczy przetwornik jest wykorzystywany zarówno do realizacji funkcji nadawania, jak i odbioru. (Źródło ilustracji: Science and Education Publishing Co.)
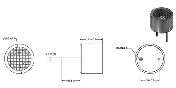
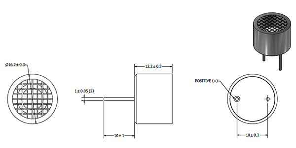
Sensownym wyborem do takiej konfiguracji będzie nadajniko-odbiornik ultradźwiękowy UTR-1440K-TT-R o częstotliwości 40kHz firmy PUI Audio (ilustracja 3). Jego średnica to zaledwie 14,4mm, a wysokość 9mm. Został zaprojektowany do pracy z napięciem sterowania prądu zmiennego o wartości międzyszczytowej 140Vp-p. Jego nominalne obciążenie sterownika wynosi 1800pF. Czułość na echo przewyższa 200mV, a kierunkowość wynosi 70°±15°.
Ilustracja 3: UTR-1440K-TT-R to podstawowy odbiornik ultradźwiękowy 40kHz, który łączy nadajnik i odbiornik w jednej obudowie. (Źródło ilustracji: PUI Audio)
W niektórych przypadkach przetworniki źródła i odbiornika są oddzielnymi urządzeniami umieszczonymi blisko siebie w układzie kolokacyjnym (ilustracja 4).

Ilustracja 4: W układzie kolokacyjnym źródło i odbiornik ultradźwięków umieszczone są obok siebie. (Źródło ilustracji: Science and Education Publishing Co.)
Inną opcją jest umieszczenie ich dość daleko od siebie w różnych orientacjach, jeśli wykrywany obiekt jest pod pewnym kątem. Taka konfiguracja jest nazywana bistatyczną. W tym przypadku obiekt odchyla padającą energię zamiast odbijać ją z powrotem do źródła. Rozdzielenie urządzeń daje również elastyczność w ich doborze do konkretnego zastosowania. Daje też elastyczność w zakresie mocy obwodu sterującego nadajnika, ponieważ nie znajduje się on już blisko czułych obwodów analogowych odbiornika.
W takich sytuacjach dobrym wyborem może być sparowanie nadajnika ultradźwiękowego UT-1640K-TT-2-R o częstotliwości 40kHz i odbiornika ultradźwiękowego UR-1640K-TT-2-R. Nadajnik ma wysokość 12mm i średnicę 16mm. Wymaga on napięcia sterującego o wartości zaledwie 20VRMS i wytwarza ciśnienie akustyczne (SPL) na poziomie 115dB przy nominalnej pojemności 2100pF i kierunkowości wiązki 80°. Odbiornik komplementarny ma taki sam wygląd, wymiary, kierunkowość i pojemność co nadajnik (ilustracja 5).
Ilustracja 5: Nnadajnik ultradźwiękowy UT-1640K-TT-2-R i odbiornik ultradźwiękowy UR-1640K-TT-2-R odpowiadają za różne, uzupełniające się funkcje, mimo że mają ten sam kształt i wymiary. (Źródło ilustracji: PUI Audio)
Pomiar przepływu płynu
Oprócz podstawowej detekcji obiektów, przetworniki ultradźwiękowe są wykorzystywane do nieinwazyjnego, bezkontaktowego pomiaru natężenia przepływu cieczy i gazów. W tych zastosowaniach przetworniki pracują z wyższymi częstotliwościami, zwykle powyżej 200kHz, aby zapewnić wymaganą rozdzielczość pomiaru.
W typowym zastosowaniu pomiaru przepływu czujniki są od siebie oddalone o pewną, znaną odległość. Wówczas natężenie przepływu można obliczyć, biorąc pod uwagę odległość i czas przebiegu dźwięku między dwoma przetwornikami w obu kierunkach, ponieważ poruszający się płyn przenosi energię ultradźwiękową z różnymi prędkościami w każdym kierunku.
Różnica czasu jest wprost proporcjonalna do prędkości cieczy lub gazu w rurze. Określenie prędkości przepływu (Vf) rozpoczyna się od równania: Vf = K × Δt/TL, gdzie K jest współczynnikiem kalibracji dla zastosowanych jednostek objętości i czasu, Δt jest różnicą między czasem przemieszczania się w jedną i drugą stronę, a TL jest czasem przemieszczania się przy zerowym przepływie.
Do tego podstawowego równania dodawane są różne współczynniki kompensacji i korekcji, aby uwzględnić między innymi temperaturę płynu i kąt między przetwornikami a rurą. W praktyce przepływomierz ultradźwiękowy wymaga rzeczywistego „sprzętu” i złączek (ilustracja 6).

Ilustracja 6: Rzeczywisty przepływomierz bazujący na czasie przelotu dźwięku wymaga różnych złączek i połączeń. Należy zwrócić uwagę na podwójne przetworniki ultradźwiękowe. (Źródło ilustracji: Circuit Digest)
Przepływomierze bazujące na czasie przelotu dźwięku działają dobrze z lepkimi cieczami, pod warunkiem, że liczba Reynoldsa przy minimalnym przepływie jest mniejsza niż 4000 (przepływ laminarny) lub większa niż 10000 (przepływ turbulentny), ale wykazują znaczne nieliniowości w obszarze przejściowym między tymi dwoma zakresami. Są one używane do pomiaru przepływu ropy naftowej w przemyśle naftowym oraz znajdują szerokie stosowanie w opomiarowywaniu cieczy kriogenicznych o bardzo niskich temperaturach sięgających nawet -300°C, a także do pomiaru przepływu stopionego metalu - czyli w zastosowaniach z dwóch skrajnych obszarów na osi temperatury.
Firma PUI oferuje przetworniki ultradźwiękowe, które są specjalnie zaprojektowane do pomiarów przepływu płynów na podstawie czasu przelotu dźwięku. Przetwornik UTR-18225K-TT pracuje z częstotliwością 225±15kHz i ma wąski kąt wiązki wymagany do tego zastosowania, wynoszący zaledwie ±15°. Ten przetwornik nadawczo-odbiorczy ma średnicę 18mm i wysokość 9mm oraz pojemność 2200pF. Może być sterowany ciągiem fal prostokątnych o napięciu 12Vp-p i do 100Vp-p przy niskich cyklach roboczych.

